find out what's our business units and their capabilities.
Synergy Engineering is an energy services company based in Southeast Asia.
A Multidisciplinary Engineering consultancy with Specialist capability helping clients to fully capitalize on targeted opportunity by optimizing technical decision in planning and execution of projects

Study of hydrodynamic and fluid behaviour of pipeline transportation systems

Modelling of real life process systems to understand and simulate transient issues and solutions

Detailed representation of complex fluid behaviour such as gas plumes, ventilation, etc based on numerical integration methods

Study of noise and vibration impacts on occupational health and safery in plant operation.

Quantifying and mitigating the effects of corrosion for asset integrity management.

Optimise process configuration in order to meet target production efficiency

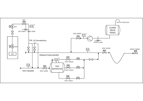
Providing comprehensive engineering solutions for subsea and onshore production systems from wells to receiving facilities.

Power system design and analysis to ensure reliable and stable power supply to production facilities.

Desktop and web-based software applications custom designed for engineering applications.
Year Established
Project Awarded
Working Personnel
Office Presence in Countries
Find out the projects that became our pride and archievements.